Speedster WAKE 430, 2008
01- Crankshaft And Pistons
01- Cylinder Head
01- Engine Block
02- Oil Separator
02- Supercharger V2 Sport Boats
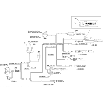
10- Engine Harness
99- Sport Boats Publications
02- Air Intake Manifold And Throttle Body V2 Sport Boats
03- PTO Cover And Magneto V2 Sport Boats
01- Cooling System Edition 1
01- Cooling System Edition 2
01- Engine And Air Intake Silencer Edition 1
01- Engine And Air Intake Silencer Edition 2
01- Exhaust System Edition 1
01- Exhaust System Edition 2
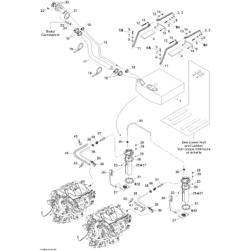
02- Fuel System
05- Control Handle
05- Propulsion
05- Pump
05- Reverse
07- Steering
09- Ballast Tank
09- Body And Accessories
09- Central Cover And Accessories
09- Decals
09- Engine Compartment And Accessories
09- Front Console And Glove Box
09- Hull
09- Lower Hull And Ladder
09- Seat 1
09- Seat 2
09- Seat 3
09- Storage Compartment, Front
09- Tower
10- Amplifier And Tower Speakers
10- Electrical Accessories 1
10- Electrical Accessories 2
10- Electrical Accessories 3
10- Electrical Accessories 4
10- Electrical Harness
10- Electrical System
10- Speed Control Perfect Pass
Fuel Your Passion
Parts That Keep You Riding
Edit ride