200 Speedster 510, 2011
01- Crankshaft, Pistons And Balance Shaft
01- Cylinder Head
01- Engine Block
02- Oil Separator
02- Supercharger
03- PTO Cover And Magneto
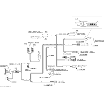
10- Engine Harness
01- Cooling System
01- Engine And Air Intake Silencer
01- Exhaust System
02- Air Intake Manifold And Throttle Body 200 Speedster
02- Fuel System
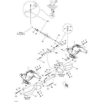
05- Control Handle
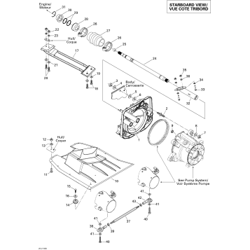
05- Propulsion
05- Pump
05- Reverse
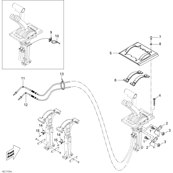
07- Steering
09- Body And Accessories
09- Central Cover And Accessories
09- Decals
09- Engine Compartment And Accessories
09- Front Console And Glove Box
09- Hull
09- Lower Hull And Ladder
09- Seat 1
09- Seat 2
09- Seat 3
09- Storage Compartment, Front
09- Tower
10- Electrical Accessories 1
10- Electrical Accessories 2
10- Electrical Accessories 3
10- Electrical Accessories 4
10- Electrical Accessories 5
10- Electrical System
Fuel Your Passion
Parts That Keep You Riding
Edit ride