- Partiron
- OEM Parts
- Polaris
- ATV
- 2008
- SPORTSMAN TOURING 500 EFI - A08DN50AF/AS/AW/AZ
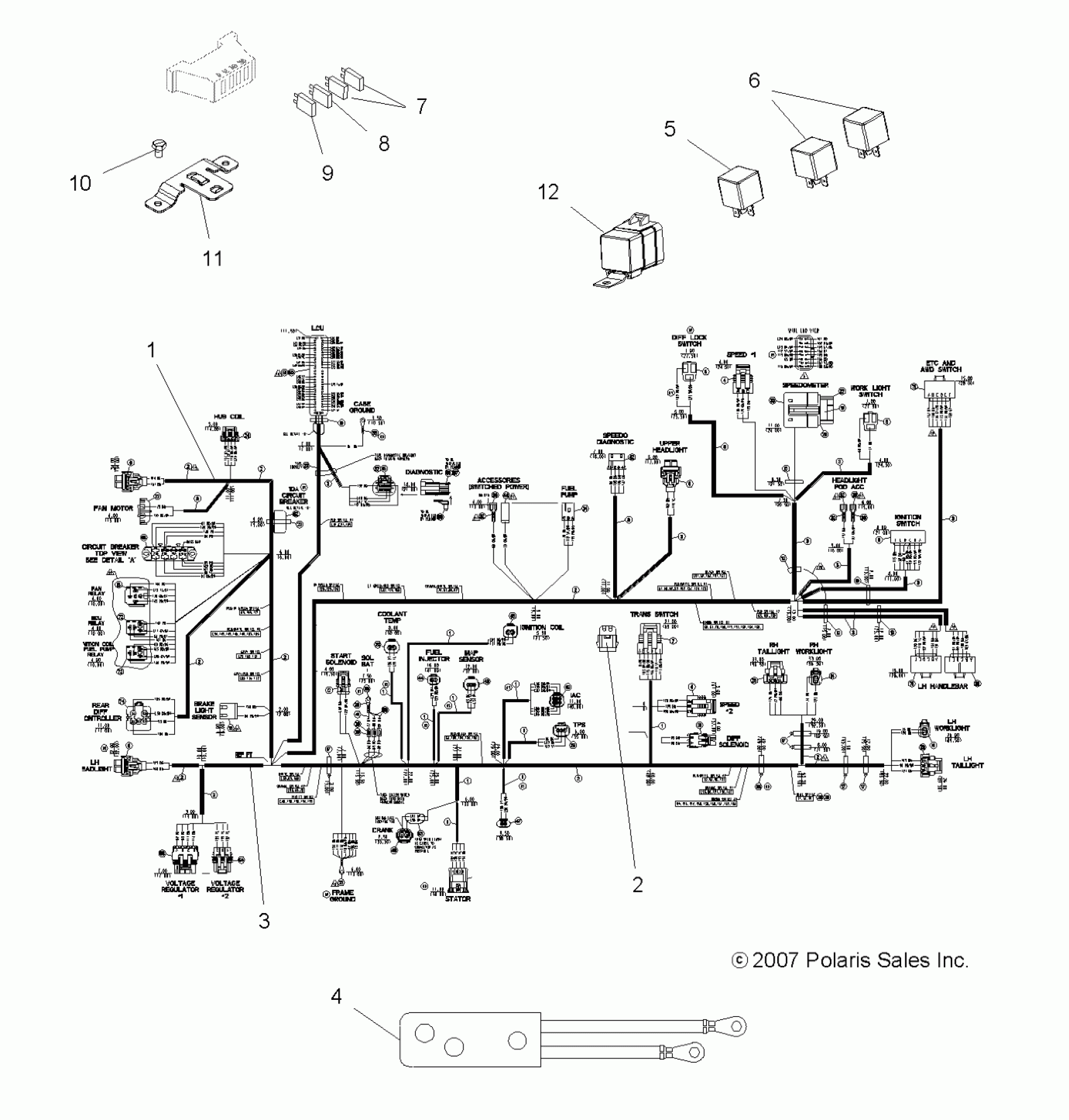
ELECTRICAL, HARNESSES - A08DN50AF/AS/AW/AZ (49ATVHARNESS08SPX25)
Polaris SPORTSMAN TOURING 500 EFI - A08DN50AF/AS/AW/AZ ELECTRICAL, HARNESSES - A08DN50AF/AS/AW/AZ (49ATVHARNESS08SPX25) Diagram
#
Description
Price
1
DECAL, FUSE BLOCK
7171032
Unavailable
1
Harness, Main [Incl. 1-3,7-9, All Kits, Decal, Breaker]
2410943
Unavailable
4
Harness, Winch
2410860
Unavailable
12
Relay, Diff Control, Rear
4011619
Unavailable
