230 Challenger SP 430, 2x215 1503SCIC, 2010
01- Crankshaft, Pistons And Balance Shaft
01- Cylinder Head
01- Engine Block
02- Air Intake Manifold And Throttle Body
02- Oil Separator
02- Supercharger
03- PTO Cover And Magneto
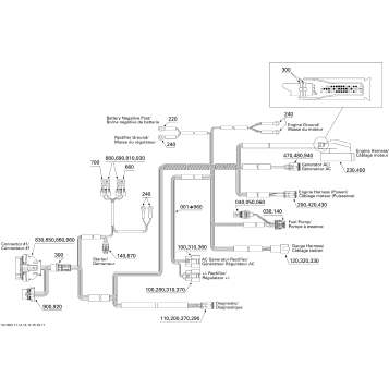
10- Engine Harness
99- Sport Boats Publications
01- Cooling System
01- Engine And Air Intake Silencer
01- Exhaust System
02- Fuel System
05- Control Handle
05- Propulsion
05- Pump
05- Reverse
07- Steering
09- Body And Accessories 1
09- Body And Accessories 2
09- Decals
09- Engine Compartment And Accessories
09- Front Console And Glove Box
09- Hull
09- Lower Hull And Ladder
09- Seat, Front View
09- Seat, Rear View
09- Tower And Bimini Top
09- Windshield, Fixed
10- Electrical Accessories 1
10- Electrical Accessories 2
10- Electrical Accessories 3
10- Electrical Accessories 4
10- Electrical Accessories 5
10- Electrical Harness
10- Electrical System
Fuel Your Passion
Parts That Keep You Riding
Edit ride