- Partiron
- OEM Parts
- Sea-doo
- Boats
- 2008
- Challenger
- 180 Challenger SE 215, 2008
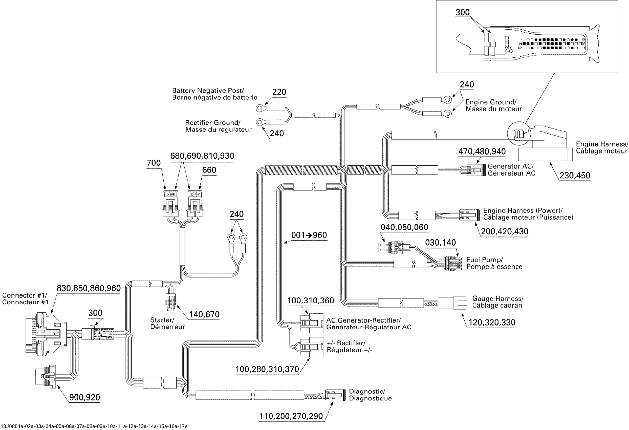
Electrical Harness Edition 1
Sea-doo 180 Challenger SE 215, 2008 Electrical Harness Edition 1 Diagram
#
Description
Price
1
ENGINE HARNESS - Call your local BRP dealership | Includes 001 to 960
204471230
Unavailable
30
MALE CONNECTOR, 4 CIRCUITS - Call your local BRP dealership
278001308
Unavailable
230
MALE HOUSING, 41 CIRCUITS - Call your local BRP dealership
278001751
Unavailable
290
MALE LOCK, 6 CIRCUITS - Call your local BRP dealership
278000737
Unavailable
320
Male Connector, 12 Circuits
409015800
Unavailable
330
MALE LOCK, 12 CIRCUITS - Call your local BRP dealership
409015600
Unavailable
450
FEMALE TERMINAL - Call your local BRP dealership
278001750
Unavailable
830
SEAL WIRE - Call your local BRP dealership
710000394
Unavailable
850
FEMALE HOUSING - Call your local BRP dealership
710000395
Unavailable
920
WIRE SEAL - Call your local BRP dealership
278001505
Unavailable
940
FEMALE TERMINAL - Call your local BRP dealership
278001661
Unavailable
